GGD交流低壓配電柜用途:
GGD 型交流G低壓配電柜適用于發電廠、變電站、廠礦企業等電力用戶的交流50Hz,額定工作電壓380V,額定工作電流至3150A的配電系統,作為動力、照明及配電設備的電能轉換、分配與控制之用。
GGD 型 交G流低壓配電柜是根據能源部主管上級與廣大電力用戶及設計部門的要求,本著安全、經濟、合理、可靠的原則設計的新型低壓配電柜。產品具有分斷能力高、動熱穩定性好、電氣方案靈活、組合方便、系列性、實用性強、結構新穎、防護等級高等特點,可作為低壓成套開關設備的更新換代產品使用。
GGD 型 交G流低壓配電柜符合IEC 349《低壓成套開關設備和控制設備》,GB 2751《低壓成套開關設備》等標準。
GGD交流低壓配電柜使用條件:
◆ 周圍空氣溫度不高于+40℃,不低于-5℃,24h內的平均溫度不得高于+35℃;
◆ 戶內安裝使用,使用地點的海拔高度不得超過2000m;
◆ 周圍空氣相對濕度在最高溫度為+40℃時不超過50%,應在較低溫度時允許有較大的相對溫度(例如+20℃時為90%)考慮到由于溫度的變化可能會偶然產生凝露的影響;
◆ 設備安裝時與垂直面的傾斜度不超過5°;
◆ 設備應安裝在無劇烈震動和沖擊的地方以及不足以使電器元件受到腐蝕的場所;
◆ 用戶有特殊要求時可與制造廠協商解決。
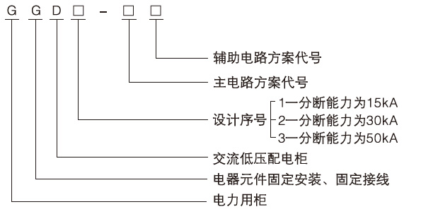
GGD交流低壓配電柜產品型號及含義:

GGD交流低壓配電柜電氣性能:
基本電氣參數:

GGD交流低壓配電柜主電路方案:
GGD柜的主電路設計了129個方案,共298個規格(不包括輔助電路的功能變化及控制電壓的變化而派生的方案和規格)。
其中:GGD1型 49 個方案 123個規格
GGD2型 53 個方案 107個規格
GGD3型 27 個方案 68個規格
主電路方案是征求了廣大設計、使用部門的意見選編的,增加了發電廠需要的方案。額定電流至3150A,適合2000kVA及以下的配電變壓器選用。此外,為適應無功補償的需要設計了GGJ 1、GGJ2電容補償柜,其主電路方案4個,共12個規格。
輔助電路方案:
輔助電路的設計分供用電方案和發電廠方案兩部分,GGD柜內有足夠的空間安裝二次元件,同時還開發研制了專用的LMZ3D型電流互感器以滿足發電廠和特殊用戶附設繼電保護時的需要。
GGD交流低壓配電柜主母線 :
考慮到價格比和以鋁代銅的可行性,額定電流在1500A及以下時可采用單鋁排母線,額定電流大于1500A時采用雙銅排母線,生產廠按此規定制造樣機并通過型式試驗,當然,生產廠也可根據用戶的要求將鋁母線換成同等載流量的銅母線。母線的搭接面均采用搪錫工藝處理。
電器元件選擇
(1).GGD柜主要采用國內已能批量生產的較先進的電器元件,同時也根據經濟、合理的原則,在充分考慮可行性的前提下保留了部分可用的老產品如DZ10D、DZ20等,不選用已淘汰的產品。
(2).HD13BX和HS13BX型旋轉操作式刀開關是為滿足GGD柜獨特結構的需要而設計的專用的元件,它改變了機構的操作方式,保留了老產品的優點,是一種實用新型的電器元件。
(3).如設計部門根據用戶需要,選用性能更優良、技術更先進的新型電器元件時,因GGD柜具有良好的安裝靈活性,一般不會因更新器元件電造成制造和安裝方面的困難。
(4).為進一步提高主電路的動穩定能力,設計了GGD柜專用的ZMJ型組合式母線夾和絕緣支撐件。母線夾由高強度、高阻燃型PPO合金材料熱塑成型,絕緣強度高、自熄性能好、結構獨特,只需調整積木式間塊即可方便地組合成單母線夾或雙母線夾,絕緣支撐是套筒式模壓結構,成本低、強度高,解決了老產品爬電距離不夠的缺陷。
GGD交流低壓配電柜結構特點:
(1).GGD型交流低壓配電柜的柜體采用通用柜的形式,框架用8MF冷彎型鋼經局部焊接組裝而成,構架零件及專用配套零件由型鋼定點生產廠配套供貨,以保證柜體的精度和質量。通用柜的零部件按模塊原理設計并有20模的安裝孔。通用系數高,可以使工廠實現預生產 ,既縮短了生產制造周期,也提高了工作效率。
(2).GGD柜設計時充分考慮到柜體運行中的散熱問題。在柜體上下兩端均有不同數量的散熱槽孔,當柜內電器元件發熱時,熱氣上升,通過上端槽孔排出,而冷風不斷地由下端槽孔補充進柜,使密封的柜體自下而上形成一個自然通風道,達到散熱的目的。
(3).GGD柜按照現代工業產品造型設計的要求,采用黃金分割比的方法設計柜體外形和各部分的分割尺寸,使整柜美觀大方,面目一新。
(4).柜門用轉軸式活動鉸鏈與框架相連,安裝、拆卸方便,門的折邊處均嵌有一根山型橡塑條,關門時門與框架之間的嵌條有一定壓縮行程,能防止門與柜體直接碰撞,也提高了門的防護等級。
(5).裝有電器元件的儀表門用多股軟銅線與框架相連,柜內的安裝件與框架間用滾花螺釘連接,整柜構成完整的接地保護系統。
(6).柜體面漆選用聚脂桔形烘漆,具有附著力強,質感好,整柜呈亞光色調,避免了眩目效應,給值班人員創造了較舒適的視覺環境。
(7).柜體的頂蓋在需要時可拆除,便于現場主母線的裝配和調整,柜頂的四角裝有吊環,用于起吊和裝運。
(8).柜體的防護等級為IP30,用戶也可根據使用環境的要求在IP20--IP40之間選擇。
GGD交流低壓配電柜安裝與使用:
產品到達收貨地點后,首先應當檢查包裝是否完整無損,發現問題應及時通知有關部門查找原因。對于不立即安裝的產品,應根據正常使用條件的規定,放置于適當的場所。
?產品安裝
產品的安裝應按安裝示意圖進行(見附圖2),基礎槽鋼和螺栓由用戶自備。主母線整排鍍錫安裝時應將搭接面修理平整,處理干凈,涂上中性凡士林或采取其他措施,然后用螺栓堅固。
◆ 產品在安裝完畢后投入運行前需進行如下項目的檢查與試驗
(1).檢查柜體面漆有無脫落,柜內是否干燥,清潔。
(2).電器元件的操作機構是否靈活,不應有卡滯或操作力過大現象。
(3).主要電器的主輔觸頭的通斷是否可靠、準確。
(4).儀表指示與互感器的變比及極性是否正確。
(5).母線連接是否良好,絕緣支撐件,安裝件及附件是否安裝牢固可靠。
(6).輔助接點是否符合要求,熔斷器的熔芯規格是否正確,繼電器的整定值是否符合設計要求,動作是否可靠準確。
(7).電路的接點是否符合電器原理圖要求。
(8).保護電路系統是否符合要求。
(9).用500伏兆歐表測量絕緣電阻值不得低于1MΩ。
◆ 使用注意事項
(1).本產品為不靠墻安裝,單面(正面),雙面開門維修低壓配電柜。產品的維修通道及柜門,必須經考核合格的專業人員方可進入或開啟行進操作,檢查和維修。
(2).空氣斷路器,經過多次合、分后,會使主觸頭局部燒傷和產生碳為物質,使接觸電阻增大,應定期對空氣斷路器按其使用說明書進行維護和檢修。
GGD交流低壓配電柜產品成套性:
制造廠供貨時提供下列文件及附件:
◆ 裝箱清單
◆ 產品合格證
◆ 使用說明書
◆ 出廠試驗報告
◆ 有關電氣圖紙
◆ 柜門鑰匙,操作手柄及合同單規定的備品條件。
GGD交流低壓配電柜安裝與使用:
